技術資訊
選擇合適的畜禽廢水處理設備是很重要的,可以有效地解決廢水處理問題,保護環境,提高養殖業的可持續發展。下面將介紹一些選擇畜禽廢水處理設備的關鍵因素。首先,需要考慮畜禽養殖的規模和產水量。不同規模的畜禽養殖場產生的廢水量會有所不同,因此設備的處理能力要與實際產水量相匹配,以確保廢水可以被完全處理。其次,選擇畜禽廢水處理設備時需要考慮廢水的特性。畜禽廢水含有較高的有機負荷、懸浮物、氮和磷等物質,因此需要選擇能夠有效去除這些物質的設備。常見的畜禽廢水處理設備有曝氣池、二沉池、生物反應器、濾池等,這些設備能夠通過物理、化學和生物的方法來去除廢水中的有機物和懸浮物,并降解廢水中的氮和磷。第三,
2023/09/22 11:35
一體化污水處理設備在處理養殖場污水的時分有很好的效果,由于養殖場中許多的污水排放會形成環境污染,這種情況下,我們會運用一體化污水處理設備來處理污水,由于其特別功能,會對養植污水有奇效。下面給我們講的是一體化污水處理設備的原料問題。一體化污水處理設備的原料也是關乎污水處理設備質量的一個重要條件,許多人在購買一體化污水處理設備的時分都是會詳細的了解,這樣才能夠知道實際的效果和全體的價值。關于一體化污水處理設備原料的問題確實是應該詳細的重視,只有知道詳細的原料,才能夠知道實際的效果,或者是在運用過程中質量也是會比較好。了解一體化污水處理設備的原料問題,在運用的時分便是會很方便,
2021/07/24 11:16
新型豆制品廠豆制品污水處理設備溶氣浮機是用清水或經過部分處理的水,用微量蒸發器將空氣吸入并混合成溶氣水,在氣浮池中溶出,溶入水中的空氣以20-30微米的水份形成沉淀,具有很高的表面積和吸附能力,對不同濃度的污水懸浮物都能很好地去除,處理后的部分清水(設計指標20-40%,一般采用30%),通過氣浮循環工作泵,加壓于水溶氣罐中與空氣混合,空氣溶于水中,此時的溶氣效率大于80%。溶于水中的空氣從水中釋放出來,形成粒徑20-50μm的微魚,微魚與污水中的懸浮物相結合,使懸浮物在污水中的比重減小,直至浮到水面上;形成大量的浮渣,再由安裝在氣浮池上的鏈式刮泡器將其清除,達到處理效果。
2021/06/17 11:11
豆制品廢水普遍存在總氮含量高,欠好處理的問題,近幾年我兄弟環保公司做了很多的豆制品廢水處理工程,對此積累了一些卓有成效的經歷,對于此問題做簡略的介紹。脫氮技能首要是有以下三種:物理強化脫氮技能,生物強化脫氮技能,化學強化脫氮技能。在進行豆制品污水處理進程中,都有用到,但其中要害高效的生化脫氮技能。經過對該項技能的合理運用,可到達有用提高化合物降解功率,改進水質的方針,深受社會各界認可與重視,在此簡略闡述如下。生物脫氮技現在術使用極為廣泛,在詳細進行污水脫氮處理時,技能人員會經過對營養物或許微生物的運用,提高處理系統內生物含量,從而對系統污染物降解才能進行提高,到達快速降解、
2021/03/07 14:38
畜禽飼養是我國農業和鄉村經濟的重要組成部分,能帶來經濟效益,但隨之而來的環境污染問題也是日益嚴峻的,危及生態安全, 已成為人們遍及關注的社會問題。 畜禽飼養場發生的糞便和污水造成地表水、 地下水、 土壤和環境空氣的嚴峻污染, 直接影響了人們的身體健康和正常生發日子。如此畜禽廢水處理也隨之變得緊迫。畜禽廢水處理目前首要有以下幾種處理技能,逐一簡介如下。1. 自然處理的首要形式有氧化塘、 土壤處理法、 人工濕地處理法等。氧化塘又稱為生物安穩塘 , 是一種使用天然或人工整修的池塘進行污水生物處理的構筑物。 其對污水的凈化進程和天然水體的自凈進程很類似 , 污水在塘內停留時間長 ,
2021/03/06 14:26
屠宰廢水處理工藝很多,自然生態處理、生物處理、化學處理均有運用,各種工藝均有其優點和局限性,應根據進水水質的特色、處理和排放要求并歸納考慮經濟、辦理要素挑選理想的屠宰場污水處理設備及工藝,并注意不同屠宰廢水處理工藝的組合運用。來自于圈欄沖刷、淋洗、屠宰及其它廠房地坪沖刷、燙毛、剖解、副食加工、洗油等,它具有水量大、排水不均勻、濃度高、雜質和懸浮物多、可生化性好等特色。一般屠宰廢水預處理的兩種首要方法為:氣浮和篩濾(過濾孔徑1~5mm),氣浮首要運用于廢水量較小的處理站,其缺陷首要是設備復雜、不易辦理、運轉本錢高、衛生條件差;篩濾則首要運用于廢水量較大的屠宰廢水的預處理,辦理方便,運轉穩定。
2021/03/05 14:45
在國家嚴查環保的大布景下,在線監測設備環保工業靈敏興起,成為的國民經濟支柱工業。作為政策扶持性工業,環保工業吸引了很多的社會本錢涌入,企業繽紛跨界轉型,使得商場規劃呈現出的擴容態勢。統計數據顯現,2017年,我國環保工業的經營收入高達1.35萬億,同比增加跨越17個百分點。2018年的季度完結經營額收入接近2800億元,同比上漲跨越。曩昔很長一段時期的熱度得以連續。濟南兄弟環保科技有限公司而從其時的局勢來看,環保工業的未來空間依舊可謂恢宏巨大。三大攻堅戰之一的污染攻堅戰縱深推動,藍天保衛戰打響、環保督察與當地環保督察相得益彰的機制正日益樹立,環境監管呈現出越來越嚴的趨勢……
2021/03/05 10:25
濟南兄弟環保科技有限公司告訴您:污水處理設備多挑選幾家供貨商做參閱,然后對其采用工藝、成功案例、價格等因素進行歸納比照。污水處理設備支付定金前簽訂正式合同、并約好交貨、調試及付款流程。污水處理設備注意事項:污水處理設備一般地埋式設備所用材料有玻璃鋼與碳鋼兩種類型,在購買設備時需要問清供貨商所用材料,在工藝及其他條件相同時,污水處理設備材料不同價格將有很大差異。去供貨商成功案例現場觀看作用?一切用事實說話,不管為你提供設備的供貨商如何介紹設備的優越性能,污水處理設備都應該讓供貨商提供以前的成功案例,然后派人去實地考察其現場污水處理作用。雖然可能會耽誤部分時間,但這確是非常的要害。
2021/03/05 10:21
2018年9月21日,省十三屆人大常委會第五次會議全票經過了《山東省水污染防治法令》(以下簡稱《法令》),將于2018年12月1日起施行。會議完畢后,省人大常委會辦公廳立即舉行新聞發布會,省人大法工委副主任石曉、省法制辦二級巡視員孫成文分別介紹了《法令》的起草過程、準則創新和立法特色,省環保廳二級巡視員鞠振平同志參加新聞發布會并介紹了《法令》的特色、意義和貫徹實施要求《法令》的出臺,對于推進我省水污染防治工作,具有重要的引領、推進、標準和保障效果。《法令》環繞改善水環境質量,堅持突出地方特色,解決山東問題,主要有以下亮點:一是要點突出。在線監測設備聚集工業污染防治、鄉鎮生活污染治理、
2021/03/05 10:14
濟南兄弟環保始終在踏踏實實做實事,讓客戶在污水問題上放心是咱們污水處理企業一直以來的方針。環保部門的環保水質監測數據比什么華麗的包裝、宣傳都有說服力。為了節約客戶的環保出資成本,咱們不講究包裝,也沒有所謂的理想的污水處理神器,依據不同污水采用不同工藝,保證對癥下藥,手到病除。山東蓬萊某大型上市企業是我公司多年以來服務的老客戶,日處理1000噸的屠宰廢水,是幾年前完結的污水處理工程。對于高濃度、高總氮有機廢水,不加藥劑,不產生物化污泥,處理作用穩定達標。近來又有擴建項目洽談,回訪已有工程處理作用時,企業負責人講,環保部門未告知的情況下取了水樣,進行水質監測突擊檢查,檢測結果令人滿意。
2021/03/05 10:02
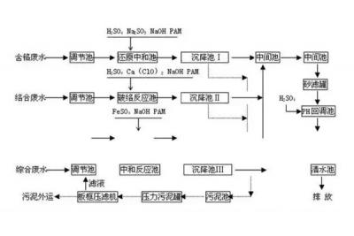
一起來了解一下,電鍍廢水處理工程解決方案吧!電鍍是一類依靠電流的功效,將相關金屬勻稱涂敷到基底材料表層的全過程。作為一類表層高超的加工工藝,電鍍已變成機械、電子、儀器、儀表、輕工、航天等眾多制造行業中提升產品品質級別的一類不可或缺的關鍵方式。它隨著著被鍍企業產品的發展趨勢而發展趨勢,與此同時又對被鍍產品品質的提升起著關鍵功效,其獨有的裝飾性、防護力及多用途授予了被鍍企業產品多種多樣新的作用,可以盡快考慮工業生產和大家在日常生活中的需用,是被鍍企業產品在猛烈市場競爭中搶占市場的關鍵支撐點。電鍍工業生產早已變成在中國關鍵的加工制造行業其一,在社會經濟中占據至關重要的影響力。
2021/01/25 10:37




